主要技术参数:
1、测试项目:交流充电连接装置限制短路电流耐受试验;
2、执行标准:GB/T 20234.1-2023标准条款 6.2.11 和条款 7.12.1;GB/T 11918.1-2014 标准第 29 章;
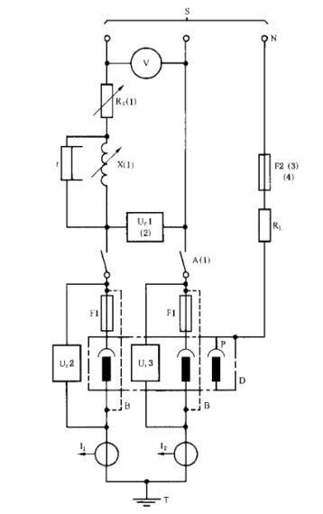
3、试验电路图:参考图 5 示意图;
图 5 用以验证两极设备的单相 a.c.或 d.c.时的短路电流耐受能力的试验电路图
4、控制系统:配置西门子、三菱、欧姆龙等知名品牌 PLC 模块,并配置 7 英寸及以上彩色液晶触摸控制屏;
5、运行方式:手动或程控运行;
6、电压输出范围:单相 AC(0~300)V;
7、电流输出范围:AC(0~10000)A;
8、试验期间偏差允许范围: 电流 95%~105%;电压 100%~105%;频率 95%~105%;
9、电流的精度等级为 0.5 级或更优,分辨力≤1A;
10、电压的精度等级为 0.5 级或更优,分辨力≤1V;
11、最大谐振冲击时间:20ms;
12、负载形式:纯电阻;
13、具备对试验电路进行校验功能;
14、具有过载和过压、过热保护功能;
15、系统底部配置万向脚轮,方便移动。
